一、GTEM概述
Transverse Electro Magnetic (TEM) Mode 指的是电场和磁场在传输方向上的分量远小于在横向截面上的主分量的波导模式,称作:横电磁波模式。Gigahertz Transverse Electro Magnetic(GTEM)则是一种频率可达20GHz的单端口的封闭式波导。
业内作为辐射发射和辐射抗扰度测试的测试环境,除了常用的电波暗室,国际电工委员会IEC还规定了基于TEM的测试方法,也就是IEC 61000-4-20: Electromagnetic compatibility (EMC) -Part 4-20:Testing and measurement techniques - Emission and immunity testing intransverse electromagnetic (TEM) waveguides,对应的国内标准是GB/T 17626.20 横电磁波(TEM) 波导中的发射和抗扰度试验。
二、GTEM的原理
GTEM可看成是:为容下被测对象,将50Ω同轴电缆进行空间上的扩展。同轴电缆的芯线被扩展为GTEM小室的内导体芯板,同轴电缆的外皮被做成GTEM小室的外壳。GTEM小室内部的特性阻抗仍然被设计成50Ω,为了减小输入的电磁波在内部腔体的末端产生反射,把芯板的末端接到了宽带的匹配负载板上,在腔体的末端还安放了吸波材料以便将发射到末端的电磁波吸收。
GTEM小室是根据同轴及非对称矩形传输线原理设计而成的设备。为避免内部电磁波的反射和谐振,GTEM小室在外形上被设计成尖锥形,其输入端采用 N型同轴接头,随后中心导体展平成为一块扇形板,称为芯板。在小室的芯板和底板之间形成矩形均匀场区。为了使球面波(严格地说,由 N型接头向 GTEM小室传播的是球面波,但由于所设计的张角很小,因而该球面波近似于平面波)从输入端到负载端有良好的传输特性,芯板的终端因采用了分布式电阻匹配网络,从而成为无反射终端。GTEM小室的端面还贴有吸波材料,用它对优异频率的电磁波作进一步吸收。因此在小室的芯板和底板之间产生了一个均匀场强的测试区域。试验时,试品被置于测试区中,为了做到不因试品置入而过于影响场的均匀性,试品以不超过芯板和底板之间距离的1/3高度为宜。
GTEM小室中的电场强度与从 N型接头输入信号电压 V成正比,与芯板距底板垂直距离 h成反比: E = V/h 在 50Ω匹配的系统里,芯板对底板的电压与 N型接头的信号输入功率之间的关系满足 V =(RP)1/2 =(50P)1/2故场强 E =(50P)1/2 / h 如考虑实测值与理论值之间的差异,上式还应乘一个系数 k,因此实际的电场强度是
E = k(50P)1/2 / h
从上式可见,若在 GTEM小室注入同样的功率,芯板的位置距底板的距离越近(h值越小),则可获得较大的场强;若产生同相的场强,较大空间处( h值越大)需要的输入功亦较大。
上述结论表明,对于较小的试品,我们可以把试品放在 GTEM小室中比较靠前的位置,这样用比较小的信号输入功率,就可以得到足够高的电场强度。注意,试品的高度不能超过选定位置芯板与底板间距的 1/3。

GTEM基本结构示意图

三、 GTEM小室在电磁兼容测试中的应用
作为替代户外开阔场而建立的电波暗室,因其性能完善而获得了广泛的应用,但由于造价和必须配备的设备昂贵,阻碍了它向中小企业的发展。这里介绍的 GETM小室又称吉赫芝(GHz)横电磁波室则是近十几年才发展起来的新型电磁兼容测试设备,它的工作频率范围可以从直流至数 GHz以上,内部可用场区较大,尤其可贵的是小室本身与其配套设备的总价不算过于昂贵,能为大多数企业所接受。因此 GTEM小室国内取得了长足发展,成为企业对于外型尺寸不算太大的设备开展射频辐射电磁场抗扰度试验的优选方案。
3.1 射频辐射电磁场抗扰度试验
采用 GTEM小室做射频辐射电磁场抗扰度试验的优点:
GTEM产生的电场强度要远大于天线产生的场强,所以用比较小的射频功率放大器可以产生很强的电场,使得整个测试系统的价格大大降低。这对尺寸不太大的设备来说,是一个非常好的射频辐射电磁场抗扰度试验方案。
GTEM小室做射频辐射电磁场抗扰度试验不需要用天线,所以可方便地用于自动测试,大大减少了测试时间,也降低了对试验人员的技术要求。
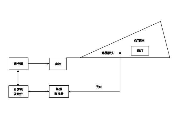
当信号源经过放大后注入到 GTEM小室的一端(通过 N型同轴接头),就能在芯板和底板之间形成很强的均匀电磁场,放置在被测件附近的电场监视探头监测此场强,再经由计算机得到输入功率值,直接调节信号源以求达到所需求的场强值。测控软件控制信号源以一定的步长进行辐射场的频率扫描。另有视频监视器(摄像头安装在 GTEM小室里面,图 4中未画出,试验人员在 GTEM小室外通过监视器)观测试品在射频电磁场干扰下的工作情况。
操作方法:
①将试品及场探头置于 GTEM小室内;
②外接信号源,通过功率放大器,在 GTEM小室内建立均匀电场;
③确定测试频率范围及调制方法和调制深度;
④调整信号源输出电平(注意,切勿超过功率放大器允许的*大输入电平);
⑤通过场强监视计监测 GTEM小室的场强,使之达到所需的强度;
⑥重复③~⑤步骤,观测确定被试品的电磁辐射敏感度。

GTEM辐射抗干扰测试系统
3.2 辐射发射测试系统
试品的电磁骚扰辐射发射值测试在理论上也能在 GTEM小室内进行,这时小室内芯板和底板就代替暗室测试中的天线接收试品工作过程中产生的辐射骚扰。GTEM小室的 N型接头接干扰接收机,通过干扰接收机便能测试试品工作过程中电磁骚扰的辐射发射情况。再通过计算机和处理软件,以定出试品辐射发射的测试结果。注意,这里存在一个在 GTEM小室中的测试结果和开阔场或电波暗室测试结果的比对问题,从中找出规律(建立数学模型),进行必要的修正,而这也正是 GTEM小室测试软件所要解决的问题。另外,试品在GTEM小室中摆放的位置不同,造成芯板与底板之间相对距离的不同,也将是导致测试结果不同的关键因素,试验人员务必给以充分注意。
在 GTEM小室内做试品电磁骚扰辐射发射试验的操作方法如下:
①将被试品置于 GTEM小室内;
②外接干扰接收机,接收试品的辐射骚扰电平输出;
③根据测试标准要求设置扫描频率的范围和检波方式及分辨率带宽;
④干扰接收机测试被试品的辐射骚扰电平值;
⑤通过计算机及软件进行数据处理,得到最终测试结果。
注意,用 GTEM小室无论是做射频辐射电磁场抗扰度试验,还是做试品本身工作中所产生的辐射电磁骚扰的发射试验,都有一个极化问题(在开阔场和电波暗室中做测试,是通过改变摆放天线的方向来实现的)。在 GTEM小室里的芯板和底板扮演了天线的角色,它们的位置是不能变化的,因此要想改变电场的极化方向,只能通过人为地改变试品相对芯板和底板的摆放方向来实现了。

GTEM辐射发射测试系统
长沙容测电子股份有限公司致力于电磁兼容测试设备的研发以及电磁兼容测试技术的推广普及,全力为客户提供专业的EMC测试产品和解决方案。
我们的产品:
民用领域:静电放电发生器、脉冲群发生器、雷击浪涌发生器、射频传导抗干扰测试系统、工频磁场发生器、脉冲磁场发生器、阻尼振荡磁场发生器、交流电压跌落发生器、振铃波发生器、共模传导抗扰度测试系统、阻尼振荡波发生器、直流电压跌落发生器等
汽车领域:静电放电发生器、7637测试系统、汽车电子可编程电源、瞬态发射开关测量、汽车线束微中断发生器、BCI大电流注入测试系统、EMI接收机、辐射抗扰度测试系统、低频磁场抗扰度测试系统、射频辐射抗扰度测试系统等
军工领域:静电放电发生器、低频传导抗扰度测试系统、尖峰脉冲发生器、电缆束注入测试系统、快速方波测试系统、高速阻尼振荡测试系统等
